替代进口SPD
电涌保护器怎么选型?对于不熟悉的人来说,电涌保护器的选型是及其困难的,在加上部分商家不提供选型资料或者选型方法,所以对于电涌保护器的选型,很多朋友就是眼前一黑,今天易造小编就带大家来看看电涌保护器的选型问题。
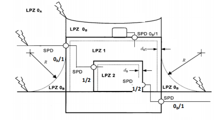
电涌保护器怎么选型?电涌保护器怎么选型和配线?进入建筑物的交流供电线路,在线路的总配电箱等LPZ0A或LPZ0B与LPZ1区交界处,应设置I类试验的电涌保护器或II类试验的电涌保护器作为一级保护;在配电线路分配电箱、电子设备机房配电箱等后续防护区交界处,可设置II类或III类试验的电涌保护器作为后级保护;特殊重要的电子信息设备电源端口可安装II类或III类试验的电涌保护器作为精细保护。使用直流电源的信息设备,视其工作电压要求,宜安装适配的直流电源线路电涌保护器。

电涌保护器一二三级、T1级T2级的含义:
① 一级电涌保护器,按国标都是指的是T1试验的电涌保护器。
② 二级电涌保护器,按国标指的是T2试验≥40kA的电涌保护器。
③ 三级电涌保护器,一般指的是20kA的电涌保护器。
④ T1级指的是T1试验等级,测试波形为10/350us,主要参数用冲击电流Iimp标识;T2级指的是T2试验等级,测试波形为8/20us,参数用最大放电电流Imax和标称放电电流In标识

电涌保护器怎么选型?电涌保护器的最大持续运行电压不应小于国标50057中表J.1.1所规定的最小值;在电涌保护器安装处的供电电压偏差超过所规定的10%以及谐波使电压幅值加大的情况下,应根据具体情况对限压型电涌保护器提高表J.1.1所规定的最大持续运行电压最小值。

电涌保护器通流容量/放电电流(Iimp,Imax,In)的选择:
电涌保护器怎么选型?配电系统按标准要求应采用分级配置,**级保护应能承受绝大部分雷电流,第二级泄放残余雷电流,限制设备端的残余电压,同时与**级保护配合。电涌保护器一般是并联安装,不受系统的功率影响。

易造提供专业的电涌保护器以及电涌保护器选型资料,根据你的需求进行选型。想要更深入了解的,请致电易造冯经理13386511449(微信同号)。
-END-
微信咨询
官方公众号
